|
|
||
*"на коленке" - радиолюбительский сленг. Предполагает простую конструкцию с неплохими параметрами, изготовленную в домашних условиях. | ||
ДЭНАС "на коленке"*

Общий вид
---------------------------------------------------

Вид изнутри
----------------------------------------------------

Плата
-------------------------------------------------------

Держатель электродов
----------------------------------------------------------

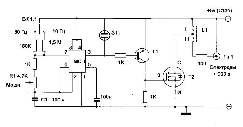
Схема скэнэра
--------------------------------------------------------------------

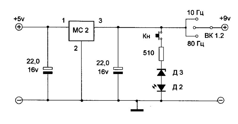
Блок питания (стабилизатор), контроль напряжения
-----------------------------------------------------------------------------------

Держатель электродов. Крайние электроды подключены к +5 в
-----------------------------------------------------------------------------------------------

Электроды.

Осциллограммы импульсов.
Левый импульс - на х\х, без нагрузки. Правый с нагрузкой 20к.
Оба импульса показаны при максимальной выходной мощности.

Ток катушки
*****************************

|